Микропроцессорная переездная сигнализация АПС-М
AT-SIGNAL LLC
МДК3.1. Лекции 5_/х
Системы железнодорожной автоматики и телемеханики - КТСМ - АПС автоматическая переездная сигнализация.
Виктор Вяткин
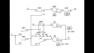
Работа переездной сигнализации
Миша Королев
Локомотивная сигнализация С36, рабочие моменты
Локомотивная сигнализация С36, рабочие моменты.
igordedmozaj
Глючная работа переездной сигнализации в районе о.п. Моторная
В начале световая сигнализация работала нормально, потом светофоры зависли, а дальше, собственно, всё записано на ...
Железные дороги и переезды Харьковщины
Сигнализация на переходе БЧ #shorts #рекомендации #trainspotting #светофор
TRAINS TV
Состав шлагбаума ПАШ и работа
взято с курсов ОмГУПС.
Виктор Вяткин
Техническое обслуживание АПС
Техническое обслуживание автоматической переездной сигнализации.
Виктор Вяткин
мдк.4.1. Поиск отказов АПС 2/Х
Автоматическая переездная сигнализация Т2 "АПС ложное закрытие при свободных участках приближения и удаления"
Виктор Вяткин
Улучшение работы приводов централных замков и продление жизни сигнализации Схема
Viktor Ko
ТО АПС (156) 1/4
Продолжаю находить на флешках записанные лекции _0) Техническое обслуживание автоматической переездной ...
Виктор Вяткин
1 219 (1) БМРЦ
Anastasiia Gorbach
Сирена для охранной сигнализации.
Сирена собрана по очень простой схеме и издает громкий звук. В качестве громкоговорителя использован колокол от ...
Александр Лопаков
мдк.4.1. Поиск отказов АПС 3/Х
Автоматическая переездная сигнализация Т3 "АПС один АШ не опускается" Т4 "АПС не открывается" Т5 "АПС сбои в ...
Виктор Вяткин
Лекция 12 1
Антон Ходкевич
sxematube - сигнализация-мощная сирена схема
sxematube - сигнализация-мощная сирена схема. Еще схема sxematube - схема электронного ключа управления ...
sxematube sxematube
Делаю сигнализацию для ЖД переезда,масштаб 1/87
Sasha Roco
Omsi: переездная сигнализация, тест третий
Тест шлагбаумов ША-4, ША-6, ША-8, ПАШ-1-4, ПАШ-1-6, ПАШ-1-8 (полностью перемоделены брусы, приводы и основания), ...
Петр Кузнецов
световая и акустическая сигнализация
описание работы световой и акустической сигнализации.
Блог СЦБиста
Вы увидите уникальный автоматический мостоукладчик, который создан Китаем[Age0+]
Вы увидите уникальный автоматический мостоукладчик, который создан Китаем. Длина каждого сваренного рельса для ...
CGTN на русском
Переездный светофор со шлакбаумом
Переездный светофор со шлакбаумом.
Антон Ksaon
Система контроля участков пути методом счета осей ЭССО-М
npcpromelectronica
АВТОМАТИЧЕСКИЙ ШЛАГБАУМ
АВТОМАТИЧЕСКИЙ ШЛАГБАУМ.
СЕРАФИМ МИТЕНЕВ
Дисциплина Основы железнодорожного транспорта 11 Автоматика и телемеханика на жд
TGTU online kurs
13. Автоблокировка. Часть 1.
Техобучение железнодорожников
Демонстрация работы схемы Охранной сигнализации
В этом видео я хочу продемонстрировать работу схемы Охранной сигнализации. Подробное описание схемы ...
Татьяна Колесникова
Как дома усилить сигнал Wi-Fi в 10 раз?! #лайфхаки #обучение #советы #wifi #интернет #bobbygrant690
Как дома усилить сигнал Wi-Fi в 10 раз?!
Bobby Grant
Неисправная световая сигнализация
Сотрудники ГИБДД ездят на неисправном авто и разговаривают по сотовому! :) Далее он поворачивал налево и я ему чуть ...
sibcarp
Переездной светодиодный светофор
Переездной светофор со светодиодной головкой ГСПС-К, шлагбаум автоматический и устройство заградительное ...
zaorosat
Релейная комната
Михаил шоу
Моргающий переездной светофор
Около НВРЗ. На путях, соединяющих пассажирский парк/парк отправления с ЛВЧД-14, ТЧ-9.
С/С
Как узнать, что в доме есть скрытые камеры? #видеонаблюдение #скрытаякамера
Видеомаксимум | Видеонаблюдение и безопасность
Дешифраторная ячейка. Работа сигнальной установки при занятом участке.
В этом видео показаны основные элементы сигнальной установки, дешифраторная ячейка, кодовый трансмиттер и другое ...
Блог СЦБиста
Время отключения ЖД сигнализации
Время отключения ЖД сигнализации на переезде после проезда поезда. Минская область.
ko bzonn
Ж/Д переезд в Европе. Автоматический, без будок
Maksym Jørgensen
МДК 01.01 Техническая эксплуатация дорог и дорожных сооружений Тема 1.1. Железнодорожный путь
ДЛЯ ГРУППЫ ПМ-2-1 часть 2 Сафронова О.В.
Дистанционное обучение ТТЖТ
Микропроцессорная централизация стрелок и сигналов МПЦ-И
npcpromelectronica
Автоблокировка
Консультации по дипломному проектированию АБТЦ, АПК ДК https://vk.com/id5952228 Поддержать автора ...
Max Komogortsev
Автоблокировка (основное)
Вступление. Начало раздела. Основное про автоблокировку. АБЧК. АБТЦ.
Блог СЦБиста
Промэлектроника 23 01 15
Denis Disigner
Микропроцессорная автоблокировка с тональными рельсовыми цепями АБТЦ-И
Автоблокировка АБТЦ-И, разработанная специалистами научно-производственного центра «Промэлектроника», ...
npcpromelectronica
контроль мигания
Переездная сигнализация. Схема контроля исправности комплекта мигания.
Блог СЦБиста